海德威®船载航行数据记录仪

20230717
  • 1232131
  • DSC_3133
  • DSC_0323.00_00_36_22.Still001
  • _20220511090808
  • 1232131
  • DSC_3133
  • DSC_0323.00_00_36_22.Still001
  • _20220511090808

海德威®船载航行数据记录仪

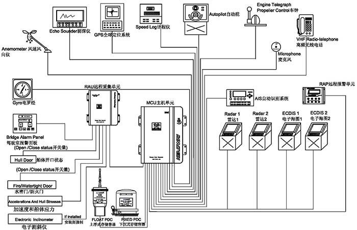
船载航行数据记录仪(VDR)又称“船舶黑匣子”,主要用于实时采集和记录船舶航行过程中的各类航行数据,包括时间,船位,速度,水深,艏向,驾驶室声音,通信声音,风速、风向,报警信息等,对船舶调查事故原因、寻找证据链、定性及善后处理有着举足轻重的作用。

立即询价
  • 系统介绍
  • 在线询价

系统介绍


船载航行数据记录仪(VDR)又称为「船舶黑匣子」,用于实时采集和记录船舶航行过程中的各类航行数据,包括时间,船位,速度,水深,艏向,驾驶室声音,通信声音,风速、风向,报警信息等,对船舶调查事故原因、寻找证据链、定性及善后处理有着举足轻重的作用。


1232131


海德威®船载航行数据记录仪(HMT-100A)经过国际海事组织执行标准 MSC 333(90)要求核准,符合IEC61161-1-2013,IEC 60945 规范。系统涵盖上浮式数据保护器、下沉式数据保护器,以及主机单元、备用电源、远程采集单元、远程报警单元及麦克风等,可实现船舶航行状态下30天内的各类信息数据收集与储存。



系统组成


【主机箱】

DSC_3133

嵌入式linux操作系统,可靠性更高,设备轻便、体积小,适合各种类型的船舶安装。功率低至20W,无须风扇冷却,机箱为全封闭设计,最大限度避免灰尘进入。



【下沉式数据保护器】

当船舶失事后,“下沉式数据保护器”会随船沉至水底,同时,通过发送声呐信号,帮助搜救人员在水下快速定位船舶沉没位置。海德威船载航行数据记录仪“下沉式数据保护器”可记录48小时船舶航行数据,其外部材质为钛钢金属,内部由绝缘层、防寒保温层和存储器组成,具有极强的耐火烧、耐水泡、抗挤压、抗高空摔落、抗电磁干扰等特性,相关实验标准在国际电工委员会IEC61996规范(2000年发布)中有明确要求(见下)——


■  穿刺:带有直径100毫米锥头的重250千克的物体从3米高处落下;

■  冲击:50g的半正弦脉冲,持续11ms;

■  耐火:260度的低温10小时,1100度的高温1小时;

■  深海压力:在海水中经受6000米的水深压力和30天的海水浸泡。



【上浮式数据保护器】

当船舶沉没,“上浮式数据保护器”弹出并浮至水面,并借助卫星示位标的功能,向国际搜救卫星系统(COSPAS-SARSAT)发出遇险求救信号并报告当前位置,帮助救援人员在第一时间确认失事位置,尽快开展救援。海德威船载航行数据记录仪“上浮式数据保护器”具备以下特性——


■  可记录48小时船舶航行数据

■  以太网信号传输

■  32GB固态存储介质

■  2根24伏电源输入线和4根信号线传输,更容易漂浮和脱离

■  完整的406兆赫和121.5MHz的GPS卫星位标

■  7天以上的电池使用寿命

■  完整的自动压力释放装置

■  打捞挂钩设计更方便打捞



【远程报警单元】


_20220511090808

全程监控VDR运行状况,带有光报警指示,实时显示VDR供电状态,大屏幕液晶显示可以同时显示更多的报警信息,更容易让您排除故障。



【麦克风单元】


嵌入式设计,外观简洁,自检系统能够避免麦克风损坏导致音频采集失败,易于安装,内置放大功能可以使高保真音频信号保持长距离的传输。



【软件系统】





回放软件:该软件设计直观且易于应用,可以安装在PC中使用。

下载软件:可从VDR、下沉PDC、上浮PDC任意一个存储介质中下载指定时间段的历史数据以供调查,下载数据过程快速、简洁,更方便事故调查研究。



工作流程


  

注册订阅我们的资讯邮件